Найдено результатов: 99
Sudo Systemctl Start Nginx

ИННА СУДАКОВА НА КУХНЕКОНФЕТЫ МЕТЕОРИТ СВОИМИ РУКАМИ

Видеообзор линейки SystemePLC SR и S172

КАЖДЫЙ ДОЛЖЕН ЗАЛЕЧИТЬ СВОИ РАНЫ САМ

systemd в Linux 2 Команды systemctl

Совещание судей судов общей юрисдикции, военных и арбитражных судов

Включение sudo в Alt workstation

2.4 Linux File System

Debian.ч3. Подключение репозиториев и настройка sudo

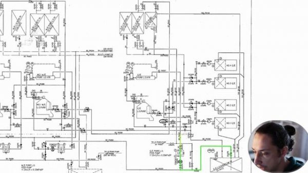
Как читать схемы судовых систем? Как настраивать судовые системы? Как настроить систему сепаратора?

SystemeHD Works FBD. Урок 7. Блок Line Segment

Sub Focus - Solar System

МНЕ ВПОЛНЕ ДОСТАТОЧНО САМОГО ЛУЧШЕГО

Unix & Linux: "sudo: systemctl: command not found" when run on CentOS 6.6

NP4.2 Установка и настройка nginx в Linux

sudo: unable to open ... Read-only file system on proxmox server

sudo systemctl start smbd nmbdFailed to start smbd.service: Unit smbd.service not found.Failed to

linux-system-engineer-web-servers-and-dns-using-apache-nginx-and-bind-en

Ideco NGFW х Astra Linux

SystemeHD Works FBD. Урок 16. Блоки Totalization

Serving static files with NGINX

Судный день в Майнкрафт на 100 игроков 1 ЧАСТЬ - SpeedSilver

NECCHI NC 205D. Примеры работы.

Development Systems: Next Level

NGINX Tutorial - NGINX Load Balancer - Learn NGINX, NGINX Reverse Proxy - NGINX Web Server
Что ищут еще по теме: